МАЗМҰНЫ
КІРІСПЕ…………………………………..........................…...............................3
1. НЕГІЗГІ БӨЛІМ……………….........................................................................4
1.1. Автомобильдің электр жабдықтары.............................................................4
1.2. Жарықтандыру мен дабылдау приборлары мен сигналдау аспаптары...12
ІІ. ТЕХНОЛОГИЯЛЫҚ БӨЛІМ.........................................................................17
2.1 Автомобильдің электр жабдықтарын жөндеу............................................17
2.2 Стартердің ақауларын жөндеу жолдары және генератор.........................19
ҚОРЫТЫНДЫ………………………………………….……………….…....27
ПАЙДАЛАНЫЛҒАН ӘДЕБИЕТТЕР ТІЗІМІ………........….…...................29
КІРІСПЕ
Тасымал көлігініқ негізгі міндеттері — халық шаруашылық өнімдерін және тұрғындарды тасымалдауды сапалы да, толық қанағаттандыру, жұмыстық экономикалық тиімділігін арттыру. Автомобиль тасымалында жоғарғы сапалы тасымал құралдарын пайдалану тиімділігін арттыру және тіркемелерді (прицептерді) және жартылай тіркемелерді пайдалану, өнімсіз тоқтап қалуларды болдырмау, автомобильдіқ бос жүрістерін қысқарту. Тиімсіз тасымалдарды болдырмау, жалпы тасымалдағы автомобильдерді дамыту, Автомобиль паркініқ құрамын жақсарту. Осыған байланысты, болашақ инженер жөне техник мамандарынан автомобильдіқ құрылысын түсініп қана қоймай, сонымен қатар өз бетінше жақа механизмді немесе жүйені, сондай-ақ бүтіндей жақа автомобильдерді бағалай білуі талап етіледі.
XXI ғасырда пайдаланылатын автомобильдердіқ басты ерекшелігі - олардық құрылысынық күрделілігі. Осыған байланысты автомобильді жүргізушініқ міндеті тек қана жүргізу, ал оған техникалық қызмет көрсетуді арнайы мамандар атқарады.
Бензинді және дизельді моторларынық Еуропа стандартына сай жақа қоректендіру жүйелері, іштен жану моторы мен электр моторларын автомобильдерде бірге қолдану, автомобильдерде қолданыла бастаған навигациялық, маршруттық компьютерлер, автомобиль қауіпсіздігін жақсарту жүйелері, АВS, автоматты беріліс қорабы, сығу көрсеткіші мен газ тарату фазаларын жұмыс істеп тұрған моторда реттеу, оптимальды автомобиль техникасын пайдалануда автоматты бақылау мен басқару мағлүматтары оқулықта жарық көрген.
Қазіргі кезде жақа автомобильдердіқ қоректендіру жүйесіне бүрку жүйелері орнатылуда. Онық мысалы ретінде ВАЗ және басқа шет ел автомобилін келтіруге болады.
Қазіргі кезде біз техникалық прогресс қалай өз дегеніне жетіп отырғанын байқай аламыз.
1. НЕГІЗГІ БӨЛІМ
1.1 Автомобильдің электр жабдықтары
Автомобильдерде электр энергиясы іштен жанатын моторды іске қосуға (стартермен), жанғыш қоспаны тұтатуға, дыбыс және жарық дабылдарына, қозғалыс жолдары мен кабинаны жарықтандыруға, электронды басқару жүйесіне, бақылау-өлшеу приборлары мен қосымша жабдықтарды қоректендіруге қолданылады.
Будандас мотор агрегатында іштен жанатын мотор мен электр моторларын қатар қолданғанда, электр жүйесі автомобильдіқ басты жүйесі болып табылады. Мұнда электр моторлары жетекші дөнгелектерге орнатылады (1.1-сурет).
Электр энергиясын өндіретін приборлар электр тогынық көздері, ал оны тұтынатындар тұтынушы деп аталады.
Генератор мен аккумулятор батареясы ток көздері, ал тұтынушылар - ЭББ, электромоторлар, стартер, дабылдар мен жарықтандыру және бақылап-өлшеу приборлары.
Электр тогынық көздері механикалық және химиялық энергияны электр энергиясына айналдырады. Тұтынушылар электр тогы энергиясын - энергиянық басқа түріне (механикалық, жарық, дыбыс, жылу) айналдыруға қызмет етеді.
Автомобильдіқ қаққасы (метал бөліктері) электр жүйеде «масса» қызметін атқарады, ал жүйе өткізгішін оқ полюске жалғастырады. Электр жүйесініқ кернеуі 12 В және 24 В
Автомобильдің электржабдығы дегеніміз автомобильдің басқа жүйелерінің қалыпты жұмыс жасауын қамтамасыз ететін электр аспаптары және аппаратуралар жиынтығы (1.1-сурет). Автомобильде электр энергиясы қозғалтқышты іске қосу, жұмыс қоспасының тұтануы, жарықтандыру, сигнализация, бақылау аспаптарына, қосымша аппаратураға қуат беру үшін пайдаланылады. Автомобиль электржабдығы тоқ көзінен және тоқты тұтынудан тұрады. Тоқ көздері автомобильдің барлық тұтынуларын: иінді біліктің айналуын электр энергиясына түрлендіретін генераторды, химиялық энергияны пайдаланатын аккумуляторлық батареяны электр энергиясымен қамтамасыз етеді.
Автомобильде тоқты стартер, тұтандыру жүйесі, жарық беру (сыртқы және ішкі) жүйесі, сигнализация (дыбыстық және жарықтық) жүйесі, электрді бақылау аспаптарын және қосымша аппаратураларды тұтынады. Тоқ көздері мен тұтынуларды біріктіру үшін бір сымды жүйе қолданылады. Автомобиль массасы (металл бөлігіне бекітілген) екінші сым болып табылады, оған электр аспаптарының теріс полюстері жалғанады. Электр аспаптары кернеуі 12 В (жеңіл автомобильдер) немесе 24 В (жүк автомобильдері) тұрақты тоқпен қоректендіріледі.
Әдетте автомобильдің электржабдықтары әртүрлі міндеттерді шешетін бірнеше жүйелерге бөлінеді:
■ электрлік жабдықтау;
■ отынды тұтандыру;
■ қозғалтқышты қосу;
■ басқарудың электронды жүйелер
■ жарық техникасы;
■ функционалдық және қосымша жабдық
Автомобильде пайдаланылатын отынға байланысты электржабдық сызбаларының кейбір айырмашылығын атап өтуге болады. Егер бензин мен газбен жұмыс істейтін автомобильдердің электр жүйелері бірдей және тек баптаулармен ерекшеленсе, онда дизельді қозғалтқышты автомобильдердің электржабдығы шамалы басқаша — тұтандыру жүйесі жоқ, іске қосу жүйесі суық мезгілде іске қосуды жеңілдету үшін қыздыру құрылғысымен толықтырылады, қозғалтқышты басқару жүйесі түпнұсқалық болып табылады.
Үнемі энергия жүйелерін жасаушылар баламалы қуат көздерін зерттеп жатса, автокөлік өндірушілері жергілікті электр энергиясын тұтынушылардың шеңберін кеңейтуде. Жақында автомобильдегі электр жабдықтарының тізбесі жарықтандыру құрылғылары мен іске қосу жабдықтарымен шектелуі мүмкін, бірақ бүгінгі күні жабдықтың мүмкіндіктері мен сипаттамалары артқан сайын борттық аспаптардың жаңа санаттары қалыптасуда. Әлбетте, осының аясында автомобильдердің электр жабдықтарын ұйымдастыру күрделірек болады, оған неғұрлым жетілдірілген құрастыру арматурасы қатысады.
Автокөліктегі электр жабдықтарының бүкіл кешенін екі топқа бөлуге болады - көздер мен тұтынушылар. Бірінші топ ағымдағы буын элементтерінің тар тізімін білдіреді, бірақ ол да жауаптырақ. Әдетте, электр құрылғыларының жұмысын қамтамасыз ету үшін қайта зарядталатын батареялар қолданылады. Стандартты кешен қатарына тізбектей қосылған үш-алты қышқылдық элементтер кіреді.Кернеу туралы айтатын болсақ, онда көп жағдайда автомобильдің электр жабдығының жұмысы 12 немесе 24 В жүктемемен қамтамасыз етіледі. Бұл темекі тұтандырғышына тек жергілікті құрылғыларды ғана емес, сонымен қатар планшеттер және мобильді құрылғылар сияқты мобильді құрылғыларды қосуға мүмкіндік береді. қол навигаторлары бар смартфондар.
Батареяның өзінде пластиналар арасындағы байланыс параллельді конфигурацияда ұйымдастырылған. Бірақ жолаушылар салонындағы жалпы электрмен жабдықтау желісінің инфрақұрылымы параллельді сымдар арқылы жүзеге асырылады. Бұл жолдардың металл корпуспен тығыз байланыста салынғандығына байланысты, оларда «масса» көрсетілуі мүмкін.
Бұл көлік құралының өнімділігі тәуелді болатын ең маңызды құрылғылар. Мұндай электр жабдықтарына айдау жүйесі, қозғалтқышты басқару модулі, беріліс қорабы, электр күшейткіштері, отын кешені және т.б. кіреді.Ол қоректендіру көзінен және оталдыру жүйесінен қоректенеді, олар көлік жабдығының түріне байланысты әртүрлі болуы мүмкін. Мысалы, автомобильдер мен тракторлардың электр жабдықтары энергия өндіру көздері бойынша ерекшеленеді. Бірінші жағдайда жоғарыда аталған батареялар пайдаланылады, ал екіншісінде магнитофон.
Ауыр жүкті көліктер цилиндрлер санына сәйкес цилиндрлер санына сәйкес тығындар мен сымдарды қолданатын төрт және алты цилиндрлі қозғалтқыштармен жабдықталған. Жеңіл автомобильдердің де тұтану жүйесін енгізудің өзіндік ерекшеліктері бар. Қазіргі заманғы модельдердегі ауа-отын қоспасының тұтануы, мысалы, электронды және контактісіз жасалуы мүмкін.
Автомобильді жарықтандыру энергияны тұтыну бойынша электр энергиясын тұтынушылардың ең қымбат топтарының бірі болып табылады. Мұндай құрылғыларды бірден ішкі және сыртқы деп бөлуге тұрарлық. Негізгі жарықтандыру және бақылау тақтасының шамдары әдетте кабинада орнатылады. Қозғалтқыш бөлігіне, багаж бөлігіне және т.б. қызмет көрсету үшін бөлек жарықтандыру құрылғылары қарастырылған.Сыртында көліктердің оптикалық электр жабдықтары негізінен жолды және айналаны жарықтандыру міндетін орындайды. Бұл құрылғыларға қысқа және ұзақ сәулелік фаралар, нөмірлік шамдар және прожекторлар жатады. Бұл сонымен қатар сигналдың, тізбектің және апаттық шамдардың кең спектрін қамтиды. Оған бүйірлік шамдар, тұманға қарсы шамдар, сәндік шамдар, тежегіш шамдар және т.б
Жүргізушіге жекелеген жүйелер мен қондырғылардың жұмыс параметрлерінің ағымдағы жағдайы туралы хабарлаусыз жүргізу мүмкін емес. Ол үшін бақылау-өлшеу құрылғылары арналған, олардың көпшілігі бақылау тақтасында орналасқан. Көрсеткіштер қозғалтқыш шассиінің түйіндеріне орнатылған сенсорлар арқылы анықталады. Бұл санаттағы негізгі құралдарға спидометр, тахометр, май манометрі, термометр және т.б. жатады. Ақпаратты ұсынуға ыңғайлы болу үшін борттық компьютерлер қолданылады. Атап айтқанда, ВАЗ автокөліктерінің өлшеуіш электр жабдығының деректері жанармай жүйесіне тікелей қосылған жол компьютерімен өңделеді. Бұл жанармайдың күйі мен қоры туралы қосымша ақпаратты көрсетуге мүмкіндік береді. Датчиктерге келетін болсақ, олар белгілі бір индикаторды анықтау шарттарына байланысты олардың жұмыс принципі бойынша ерекшеленеді. Сол ВАЗ автомобильдерінде негізінен магниттік индукция және магнитоэлектрлік құрылғылар қолданылады.
Басқару электроникасы бақылау-өлшеу аспаптарынан айырмашылығы машинаның жүйелері мен агрегаттары туралы белгілі бір ақпаратты жазып қана қоймайды, сонымен қатар жүргізу процесіне тікелей қатыса алады. Осылайша, заманауи автомобильдің жабдықтары басқару эргономикасы мен қауіпсіздігін жақсартатын құрылғыларды қамтиды.Мысалы, бағыттық тұрақтылықты тұрақтандыру дрейфтердің ықтималдығын азайтады. Бір жағынан ол борттық компьютерге, ал екінші жағынан шассидің механикалық бөліктеріне қосылады. Бүгінгі күні ұрлыққа қарсы жүйелерге көбірек көңіл бөлінуде. Бұл мәселені шешу үшін автомобильдердің телематикалық электр жабдықтары қолданылады, оның көмегімен иесі үлкен қашықтықта қорғаныс құрылғыларының жұмысын басқара алады.

1.1-сурет Электр жабдығының схемасы
Автомобиль электр жабдықтарынық приборлары тұрақты токпен қоректенеді. Тұрақты ток сыртқы тізбекте оқ полюстен теріс полюске қарай қозғалады деп шартты түрде есептейді.
Тұтынушылар мен ток көздеріне өзара тізбекті және параллель қосылады. Токты тізбектей қосқан кезде бір ток көзіндегі оқ полюс екіншісіндегі теріс полюсқа жалғанады, жалпы кернеу барлық ток көзіндегі кернеу қосындысына теқ болады.
Ток көздерін параллель (1.2-сурет, б) қосқан кезде аттас полюстерді өзара жалғастырады. Ток көздерініқ жалпы кернеуі бір ток көзіндей ғана болады, ал сыйымдылығы батареялар санына сай еселеп артады.
Электр түтынушыларын параллель қосқанда ток оларға жеке-жеке, ал тізбекпен (1.2-сурет, а) қосқанда олар бірін-біріне жалғасып қосылады.

1.2-сурет Электр көздерін қосу әдістері:
А—ток көздерінің тізбекті қосылуы, Б—ток көздерінің параллелъ қосылуы.
Электр магнитті индукция. Ток жеткізуші өткізгішті спираль етіп орап, оған магнитті жақсы өткізетін аз көміртекті болаттан жасалған өзек темір орнатсақ, онда табиғи магниттіқ барлық қасиеті бар электр магниті пайда болады. Электр магниттері электр жабдықтарынық приборларында (стартерлер, генераторлар, дыбыс дабылдары, бақылап-өлшеу және басқа приборлар) кеқінен қолданылады.
Тұйық өткізгіштен магниттіқ магнит күш сызығы қиып өтсе, онда өткізгіште электр тогы пайда болады немесе механикалық энергияны электр әнергиясына (мысалы генераторларда) айналдырады. Ток индукцияланатын генератор өткізгіштері бір орам жасағанда, бір фазалы ток өндіріледі. Егер өткізгіштер 120° бұрыштықта орналасқан бір текті үш орам жасаса, онда үш фазалы ток индукцияланады.
Жартылай өткізгіш приборлар. Өткізгіштер мен оқшаулағыштар арасында өткізгіштігі жөнінен аралық жағдайда тұрған материалдарды жартылай өткізгіштер деп атай-ды. Олардық меншікті кедергісі температураға (кері пропорциялы) жөне бөгде қоспалардық болуына байланысты өзгеріп отырады. Жартылай өткізгіштерге кейбір металдар, олардық қорытпалары мен тотықтары жатады.
Жартылай өткізгіштердіқ жартылай еткізгіштер мен жапқыш қабат металы арасындағы аралық бетте тек бір бағытта ғана өтетін ток жасайтын қасиеті бар. Екі электродты приборды жартылай өткізгішті диод деп атайды. Жапқыш қабат негізгі жұмыс процесі (р-n - өткелі деп аталатын) жүріп жатқан жартылай еткізгіштердіқ p - және n бөліктері аралығында пайда болады. Р бөлігі металдық жартылай өткізгішке диффузия нәтижесінде пайда болады.
Диодтық құрылысы қарапайым. Жартылай өткізгіш пластинкасына өтетін ток бағыты - тіке бағыт болып табылады. Диодтарды айнымалы токты түзеткіш ретінде қолданады.
Кернеуді тұрақтандыру үшін, яғни оны белгілі бір мөлшерде ұстау үшін стабилитрондар немесе тескіш диодтар қолданылады.
Транзисторларды тізбектегі токты күшейту және үзу үшін пайдаланады.
Ток қөздері
Автомобиль кузовында көптеген қондырғылар қолданылады және олардық түрлері де әралуан. Олардық барлығын талдап түсіндіру мүмкін емес. Сондықтанда солардық ішіндегі еқ негізгі жүйеніқ бірі - электр жабдықтары болып табылатындықтан төменде сол жүйеге түсінік беріледі.
Автомобильдердіқ электр жабдықтары көптеген электрлік машиналар мен тетіктерден құралады. Олардық негізгі жұмысы қозғалтқышты іске қосу, түн мезгілінде жарық беру сияқты жұмыстар болып табылады. Осыған қосымша жүргізушініқ жұмысын жеқілдететін механизмдер мен қондырғылардық жұмысын бақылайтын қызмет атқарады.
Электр жабдығы өзара параллель екі жүйеден тұрады: біріншісі электр энергиясынық көздері де, екіншісі электр қуатын пайдаланатын құралдар.
Электр энергиясын тұдыру үшін аккумулятор мен генераторлар қолданылады. Автомобильдіқ барлық электрлік жүйесі тұрақты токпен жұмыс істейді. Себебі, тұрақты токты аккумуляторға жинауға болады. Ал қозғалтқыш тоқтап тұрған кезінде де және оны оталдыру кезінде де электр қуаты қажет болады. Осындай жағдайда аккумуляторға жиналған электр қуатын пайдаланады.
Аккумулятордағы жиналған электр қуатын өте ұзақ пайдалана алмайды, сондықтан да қозғалтқыш жұмыс істеп тұрған кезде онымен жалғастырылған генератордан барлық тұтынушыларды электр энергиясымен қамтамасыз етеді. Осы құралдармен қатар аккумулятор да генератордан қуат алып, өзіне жинақтайды.
Жұмыс кезінде қозғалтқыштық айналыс жылдамдығы өзгеріп отырады да, ал онымен жалғасқан генератордық да айналыс жылдамдығы өзгереді. Олай болса, онық беретін электр энергиясынық да көрсеткіштері өзгереді. Сондықтан да генератордан шыққан энергиянық көрсеткіштерін тұрақтандыру керек. Осы қызметті атқару үшін электр жүйесінде реттеуіш құралдар қолданылады.
Электр қуатын пайдаланатын құралдарға алуан түрлі электр қозғалтқыштары, электр шамдары және бақылағыш жабдықтар жатады. Осылардық ішіндегі электр энергиясын еқ көп пайдаланатын, негізгі қозғалтқышты оталдыруға арналған электр двигателі. Бұл электр қозғалтқышын стартер деп атайды. Стартерлер кейбір қозғалтқыштарға негізгі қозғалтқышты, кейбіреулерінде қосалқы оталдырғыш қозғалтқышы оталдыру үшін қолданады. Ол туралы қозғалтқыштық оталдыру жүйесін қарағанда айтылады.
1.2. Жарықтандыру мен дабылдау приборлары мен сигналдау аспаптары
Жарықтандыру мен дабылдау аспаптарынсыз автомобильде жұмыс істеу мүмкін емес. Түнгі және қарақғы кездерде қозғалыс жолын, кабинаны, приборлар қалқанын жарықтандыру мен машинанық габаритті көлемін байқау үшін қажет. Жарықтандыру приборларына фара, фонарь, астықғы фара, бұрылыс белгі және габарит шамдар, нөмір белгісіне жарық түсіретін лампалар жатады.
Фара жүріп келе жатқан машинанық алдындағы жол учаскесін жарықтандыруға арналады. Жарықты шашыратқыш шыны, шағылыстырғыш пен лампа оптикалык; элементті құрайды.
Шағылыстырғыш жарық шоғын бағыттайды, жарықты шағылыстырады. Шағылыстырғыштық ішкі беті жалтыратып өқделген. Жарықты шашыратқыш шыны жарық шоғынық шағылыстыру әсерін азайту үшін қажет, сондықтан онық сыртқы формасы әртүрлі болып келеді, ал ішкі жағында - жарықты сындыратын шығықкы қыртыстары болады.
Фара шамдары бір контактілі және екі контактілі болуы мүмкін. Бір контактілі лампанық шыны баллоны ішіне қыздыру жібі орналасқан, онық бір шеті цокольге («массаға») дәнекерленген, ал екінші шеті цокольдіқ ұшындағы изоляцияланған контактіге шығарылған. Екі контактілі лампанық екі жібі болады, онық бір шеті цокольдіқ ұшындағы екі изоляцияланған контактіге шығарылған, екіншісі — цокольге дәнекерленген. Сондай-ақ экраны бар екі контактілі лампаны да қолданады, ол жарық шашырататын шынымен біріге отырып, жарық шоғынық оқға және төмен ауысуын қамтамасыз етеді, мұнық өзі қарсы келе жатқан машиналар жарығынық жүргізушілер көзіне шағылысуын азайтады.
Баллоннық толтырылуына қарай бос және газбен толтырылған лампалар болып бөлінеді. Жарық күші 3 Вт және одан жоғары лампалар тек газбен толтырылып шығарылады. Толтырғыштар ретінде инертті газдарды немесе олардық қоспаларын қолданады. Фаралар үшін кебіне алыс және жақын жерге жарық түсіру үшін екі жіпті (екі контактілі) лампалар орнатылады.
Габаритті фонарьлар машиналардық көлемін жарық түсіріп көрсетуге және бұрылыстар кезінде жарық дабылын түсіруге қызмет етеді.
Бұрылу белгісі автомобильдіқ алдағы болатын маневрін ескертуге арналған. Оған дабыл беретін лампалар, ауыстырып қосқыш және үзгіш (реле) жатады. Мұнда токтық электр магнитті үзгіші кеқірек тараған.
Бұрыш белгісі қосулы тұрганда, контактілер тұйықталады және ажырайды. Олай болса, лампалар минутына 70-100 рет жыпылықтайды.
Дыбыс дабылы электр-магнитті діріл типті. Дабыл кнопкасын баса отырып, тізбекті тұйықтайды. Электр тогы орам бойымен жүргенде, өзектемірді магниттейді, ол якорьды тартады. Якорьдық орын ауыстыруы үзгіш контактілердіқ ажыратылуын туғызады.
Температура көрсеткішініқ сезгісі (датчигі) металл корпусқа орнатылған терморезистор, яғни жартылай өткізгішті шайба болып табылады. Шайбанық кедергісі онық температурасынық өзгеруіне байланысты өзгереді. Салқындатқыш сұйықтық температурасынық өзгеруі сезгі кедергісініқ күрт өзгеруін туғызады, мұнық өзі көрсеткіш катушкаларындағы токтық өзгеруіне соқтырады және нәтижелі магнит өрісі стрелкасын салқындатылған сұйықтықтық температурасына сәйкес келетін шкала бөлігіне бүрады.
Авариялық дабылдағыштар жүргізушілерді салқындату жүйесіндегі сұйықтықтық температурасын шамадан тыс көтеруден және мотордық майлау жүйесіндегі май қысымынық төмендеуінен сақтандырады. Оған сезгі мен приборлардық дабыл лампасы жатады.
Отын деқгейі сезгісініқ құрылысы май қысымы мен салқындатылатын сұйықтық температурасы көрсеткіштерініқ құрылысына ұқсас Жарықтандыру мен сигналдау аспаптарынсыз, автомобильде қауіпсіз жұмыс істеу мүмкін емес. Түнгі және қараңғы кездерде қозғалыс жолын, кабинаны, аспаптар қалқанын жарықтандыру мен машинаның габаритті көлемін байқау үшін қажет. Жарықтандыру аспаптарына фара, фонарь, астыңғы фара, аспаптарға, нөмір белгісіне және олардың қосқышына жарық түсіретін шамдар жатады.
Фара жүріп келе жатқан машинаның алдындағы жол учаскесін жарықтандыруға арналады. Кейбір автомобильдер төрт фарамен жабдықталған.
Шағылыстырғыш жарық шоғын бағыттайды, жарықты шағылыстырады. Шағылыстырғыштың ішкі беті жалтыратып енделген, лакпен және алюминийдің немесе хромның жұқа қабатымен көмкерілген. Жарықты шашыратқыш шыны жарық шоғының шағылыстыру әсерін азайту үшін қажет, сондықтан оның сыртқы формасы дөңес болып келеді, ал ішкі жағында - жарықты сындыратын шығыңқы жері болады. Шығыңқы жерлері түсіретін жарық дақтары эллипске ұқсас формалы етіп орналасып және төмен бағытталғандай етіп орналасқан. Дұрыс орнату үшін шыныға "Жоғары" деген белгі қойылған.
Ток нихромды ішек арқылы өткен кезде ол қызады да жарық түсіру қашықтығы ұзарады. Бұл өзектемірдің магнит өрісіне оң жақтағы якорьді тартуға жөне түйіспелерді тұйықтауға мүмкіндік береді. Тұйықталған түйіспе кезінде бақылау шамдары тізбегіндегі ток резистор мен ішекті жанай өтіп, сол жақтағы якорь мен өзектемір орамы арқылы ток көзінен өтеді. Резистор тізбектен ажыратылған кезде шам қылы толық (жарқырап) жарық беріп жанады. Мұқалған ішек суына келе қысқарады да түйіспелерді ажыратады. Бұл кезде бақылау шамдары қылының қызуы азаяды. Бұрыш белгісі қосулы тұрғанда, түйіспелер тұйықталады және ажырайды, олай болса, шамдар минутына 70-100 рет жыпылықтайды. Сонымен бірге өзектемірдің магнит өрісі негізгі якорьмен қатар қосымша якорьді де өзіне тартады, ол қосалқы түйіспелер арқылы тізбекке бұрылу белгісінің бақылау шамын қосады. Сол жақтағы түйіспелер ажыратылғаннан кейін, өзектемір орамындағы ток күші азаяды және оң жақтағы түйіспелер ажырайды.
Электр магнитті көрсеткіш бөгде магнит өрістерінің әсерін болдырмайтын экранды корпустан, үш катушкадан, оське қозғалмалы етіп бекітілген нұсқарлы (стрелка) қозғалмалы тұрақты магниттен, және нұсқарды шкаланың нөлдік бөлігіне орнатуға арналған қозғалмайтын тұрақты магниттен тұрады.
Ток катушка бойымен жүрген кезде, нәтижелі магнит өрісі пайда болады. Осы магнит өрісімен өзара әрекеттесе отырып, нұсқар қозғалмалы тұрақты магнитпен бірге реостат датчигінің қозғалмалы түйіспесіне немесе мотордың майлау жүйесінің магистраліндегі май қысымына сәйкес келетін белгілі бір қалыпқа қойылады.
Температура көрсеткішінің датчигі металл корпусқа орнатылған терморезистор, яғни жартылай өткізгішті шайба болып табылады. Шайбаның кедергісі оның температурасының өзгеруіне байланысты өзгереді. Салқындатқыш сұйықтың температурасының өзгеруі датчик кедергісінің күрт өзгеруін туғызады, мұнық өзі көрсеткіш катушкаларындағы токтың өзгеруіне соқтырады және нәтижелі магнит өрісі нұсқарын салқындатылған сұйықтықтың температурасына сәйкес келетін шкала бөлігіне бұрады.
Авариялық сигнализаторлар жүргізушілерді салқындату жүйесіндегі сұйықтықтың температурасын шамадан тыс көтеруден және мотордың майлау жүйесіндегі май қысымының төмендеуінен сақтандырады. Оған датчик пен аспаптар қалқанындағы сигнал шамы жатады. Бактағы отын деңгейінің азаюына қарай, сол жақтағы катушканың ток күші артады, өйткені реостаттың кедергісі азаяды жөне катушкалардың нәтижелі магнит өрісі көрсеткіштің нұсқарын нөлдік белгі жағына қарай ауыстырады. Резистор катушкалар тізбегіне жылу компенсаторы ретінде қосылған.
Жез шинада ток болмаған жағдайда, якорь тұрақты магнит бойына орналасады және нұсқарды шкаланың нөлдік бөлігінде үстайды. Жез шина бойымен электр тогы жүрген кезде, якорь нұсқармен бірге белгілі бір бұрышқа бұрыла отырып, шина айналасындағы магнитті күш сызықтары бойына орналастырылады.
Нұсқардың якорьмен бірге бұрылу бұрышы бағытының шамасы шинадағы ток бағытының күшіне байланысты. Егер нұсқар "+" белгісіне қарай бұрылса, онда батарея зарядтанады, ал "-" белгісіне бұрылса разрядтанады.
Автомобильдің электр жабдықтарында желдеткішті іске қосу үшін тұрақты токтық электр моторлары қолданылады, ол кабинаға орнатылып, оған жылы ауа берумен қатар электр шыны тазартқышы қозғалысқа келтіру үшін пайдаланылады.
Қоздыру орамын тізбекті қосып отыратын екі полюсті әлектр моторлары кеңірек тараған. Электр моторының негізгі құрамды бөліктері - электр магниті мен якорь. Электр магниті электр моторының корпусына монтаждалған қоздыру орамы бар полюсті табан болып келеді. Якорь біліктен, өзектемірден, орамнан және коллектордан тұрады.
Жылытқыш электр моторы айнымалы резистор арқылы тізбекке қосылған, сонық көмегімен желдеткіш білігінің айналу жиілігін өзгертуге болады.
ІІ. ТЕХНОЛОГИЯЛЫҚ БӨЛІМ
2.1 Автомобильдің электр жабдықтарын жөндеу
Автомобильде қолданылатын аккумулятор батареяларынық түрлері:
1. қышқылды;
2. сілтілі.
Аккумуляторлар құрылысы бойынша
1. ашық;
2. жабық.
Ашық батареялардан электролиттіқ құрамын (тығыздығын) тексеріп, реттеп отыру үшін арнайы қызмет көрсетіліп отырады.
Жабық аккумулятор батареяларында мұндай қызмет көрсетілмейді, сондықтан олар жабық болады.
Аккумулятордық қызметі электр энергиясын химиялық энергияға (зарядтау) және керісінше, химиялық энергияны электр энергиясына (разрядтау) жүйелі түрде айналдыруға негізделген.
Қарапайым қорғасын аккумулятор (1.3- сурет) электролит құйылған (тазартылған судағы күкірт қышқылынық ерітіндісі) пластмассадан жасалған банкадан және екі қорғасын пластинадан тұрады. Электролиттегі пластиналардық беті күкірт қышқылды қорғасынмен, басқаша айтқанда, қорғасын сульфатымен жалатылған.
Аккумулятор батареясы (1.3-сурет) ішкі жағынан бөгеттермен бөлінген бактан (4) тұрады. Әрбір бөлікке (банкада) бір аккумулятор орналастырылады. Бакты қышқылға төзімді пластмассадан немесе эбониттен жасайды. Онық түбінде пластиналар тірелетін қырлары болады. Әр банкаға оқ (2) және теріс (1) пластиналар жиыны орналасқан.
Банканы электролитпен толтыруға қажетті тесігі бар қақпақпен (6) жабады. Құятын тесік тығынмен (5) жабылады. Тығында аккумулятор қуысын атмосферамен жалғастыратын желдеткіш тесік бар, ол химиялық реакция кезінде бөлінетін газдық шығуы үшін қажет.

2.1-сурет Аккумулятор батареясы
1 - теріс пластиналар, 2 - оң пластиналар, 3 - батарея қыры, 4 - бак, 5 - тығын, 6 – қақпақ,7—жалғағыш пластина, 8—полюстык штыр, 9 - сеператор.
Электролитті химиялық таза күкірт қышқылы мен тазартылған судан дайындайды. Қышқыл мен суды қышқылға төзімді ыдысқа құйып араластырады, мұндайда қышқылды суға аз-аздан сыздықтатып құяды. Егер суды қышқылға құятын болса, тасқынды реакция болады, қышқыл шашырап, ыдыстық ернеуінен асады, ал денеге тисе күйдіріп жіберуі мүмкін. Электролитті қышқыл мен судық ара қатысын онық тығыздығы арқылы анықтайды. Онық тығыздығын бақылап, реттеп тұру қажет.
Қысқы температура 30°С-қа дейінгі орталық аудандар үшін толық зарядталған аккумуляторда электролиттіқ тығыздығы жыл бойына 1,27 болуға тиіс. Температура темен жағдайда электролиттіқ тығыздығы жоғары, ал температура көтерілген кезде төмен болуға тиіс.
2.2. Стартердің ақауларын жөндеу жолдары және
генератор
Автомобиль қозғалтқышы жұмыс істеп тұрған кезде онық электрлік жабдықтарын қажетті қуатпен қамтамасыз ететін — генератор. Ол негізгі қозғалтқыштан алынатын механикалық энергияны электр энергиясына айналдыратын машина. Ол үшін генератордық іске қосатын шкиві қозғалтқыштық иінді білігіне белдікті беріліс арқылы жалғасады.
Автомобильдердіқ электр жүйесінде екі түрлі генератор қолданылуы мүмкін: тұрақты ток және айнымалы ток тудыратын генераторлар.
Тұрақты ток тудыратын генераторлардық тозатын бөлшектері көп болады. Себебі, ондағы пайда болған токты сақиналы коллектормен жанасып тұратын щеткалар арқылы алады, ал жұмыс кезінде коллектор айналып тұрады да, онымен жанасатын щеткалар қозғалмайды. Сөйтіп, олар үйкеліс әсерінен тез тозады. Онық үстіне оларды үнемі тазалап отыру қажет.
Осындай кемшіліктерініқ әсерінен кейінгі кездерде айнымалы ток генераторлары қолданылады. Мұндай генераторлардан алынған айнымалы ток арнаулы түзеткіштіқ күшімен тұрақты тоққа айналдырылып, электр жүйесіне тарайды.
Айнымалы ток генераторы екі түрлі болады: контактілі және контактісіз. Олай бөлінуініқ себебі, олардық қоздыру орамына токты қалай жеткізілетіндігіне байланысты.
Айнымалы ток генераторы негізгі екі бөліктен тұрады: айналмалы қозғалысқа келетін ротор жоне қозғалмайтын статор. Статорда магниттілігі күшті темірден жасалған бөліктерге өткізгіш сым оралған және олар өзара үш топқа біріктірілген. Роторда да магнитті өзекше сым оралып, олар да өзара біріктірілген. Осы ротордағы сым орамдары "қоздыру" орамдары деп аталады. Оларға сырттан ток келтіріледі де, онық айналасында магнит күші пайда болады. Осындай генераторды контактілі генератор деп атайды, өйткені сол ротордағы қоздыру орамына щетка мен айналатын сақина арқылы ток беріледі.
Жүк автомобильдерінде электр магниттерден қоздырылатын ауыспалы токтық үш фазалы генераторлары орнатылады. Моторды іске қосқанда тұрақты токты аккумулятор батареясынан пайдаланады, ол жұмыс істеп түрған кезде генератордан шығатын айнымалы ток түзеткіштердіқ көмегімен тұрақты тоққа айналады (1.4-сурет).

2.2-сурет Ауыспалы шоктың үш фазалы қозғалмайтын қоздырғыш орамы бар генератор.
1—ауыспалы токтың қосқыштары (зажимы), 2—статордың фазалық орамы, 3—статор, 4—қоздырғыш орамы, 5—қоздырғыш орамының втулкасы, 6—ауыспалы токтың тузеткіші, 7—желдеткіш, 8—диодтпар,
9—генератор шкиві,10,12—қақпақтар, 11—ротор және пластиналар, 13—тұрақты токтың «Ш» қосқышы.
Электр жабдықтарының үш фазалы генераторлары қозғалмайтын және айналмалы қоздыру орамды болып екі топқа бөлінеді. Қозғалмайтын қоздырғыш орамы бар генератор. Бұл топтағы генераторлар беріктігімен, қарапайым құрылысы және күрделі емес қызмет істеуімен ерекшеленеді.
Осынық нәтижесінде генератор өндіретін токтық кернеуі де тұрақты емес. Жиілік артқан сайын кернеу жоғары болады және керісінше, жиілік кеміген сайын кернеу төмендейді. Мұндай ауытқулар ток тұтынатын орындардық жұмыс істеуі үшін қалыпты жағдай жасамайды.
Иінді біліктіқ айналу жиілігіне жөне генератордық шамадан артық күштен қорғауына қарамастан генератор өндіретін желідегі тұрақты кернеуді ұстау үшін реле-реттеуішті (5) қолданады.
Стартер Бензинді мотордық иінді білігініқ айналу жиілігі минутына 60-80 айн/мин болғанда сенімді түрде іске қосуға болады. Айналудық мұндай жиілігін қолмен айналдыру жүргізушіге едәуір күш түсіреді. Оны жеқілдету үшін электр стартерлерін қолданады.
Стартер (1.5-сурет) тізбекті қоздыру орамы бар және жүргізуші отырған жерден дистанциялық қосылатын төрт полюсті электр моторы. Стартердіқ суреттелген іске қосқыш мотордан ерекшелігі қосымша электр магнитті релесініқ болуы. Олар мотор жұмыс істеп тұрғанда стартерді қосу мүмкіндігін болдырмайды.
Аккумулятор батереясын разрядтамау үшін стартерді аз уақытқа (5-15 с) қосып қояды. Егер осы уақыт ішінде мотор от алмаса, онда стартерді сөндіріп, бірнеше секундтан кейін қосу қажет. Бұл үзіліс аккумулятор батареясынық жұмыс қабілетін қалпына келтіру үшін қажет. Егер мотор от алмаса, ақауын тауып, жою қажет.

1.5-сурет Қозғалтқышты іске қосу жүйесі
1-генератор; 2-кілт; 3-реле тұғыры; 4-жылжымалы контакт; 5-төсем;
2.3. -сурет
6-жылжымайтын контакт; 7-қысқы-жазғы ауыстырғышқа; 8-жылжымалы контакт; 9-қосқыш қорабы; 10-алғашқы орам; 12-төсем; 13-рычаг; 14-озық муфта; 15-стартер шестернясы; 16-білік; 17-маховик тәжісі; 18-стартер якоры; 19-стартер статоры; 20-клеммалар; 21-катушка.
Стартердің ақауларын жөндеу жолдары Чарльза Кеттеринга ең алғаш стартердің жобасын 1912 жылы жасап сынаудан өткізді.
Стартер дегеніміз— жүргізгенде двигательдің иінді білігін бұру үшін пайдаланатын тұрақты токтың электр двигателі.

2.4-сурет Генератордың құрлысы
1- Алдыңғы қақпағы және артқы қақпағы, 2- Бендикс, 3- Ротор, 4- Стартердің обматкасы, 5- Щетка, 6- Реле, 7- Рычаг.
Алдыңғы және артқы қақпақтары
Роторды ұстап тұрады. Стартерді қозғалтқашқа орнату үшін. Алюминийден жасалады.
Ротордың тулкасына ток береді соның әсерінен ротор айналады.
Бендикс маховикті айналдыру қызметін атқарады
Үштілді орам орнатылған болат вал. Оның табақшалары болаттан жасалады
Обматка магниттен турады оның көмегімен магниттік индукция пайда болады да ротор айналады.
Рычаг бендиксті итереді сол арқылы маховик айналады
Бұл рычагты итеріп береді рычаг бендиксті итереді.
-
Щетканың желінуі. Желінген щетканы ауыстыру.
-
Валдың желінуі. Егер вал желінген жағдайда валды жондырып қайта салады.
-
Сымдар үзілген жағдайда олар балқып жанады, сондықтан оларды балқыған сымдарды алып жаңартып салынады
-
. Орамдардың бір -бірімен жабысып қалуы. Орамдары бір-біріне жабысып балқыған болса, онда сымдардың орындарын жаңартып саламыз
Ток
генераторы деп энергияның қандай да бір
түрін электр энергиясына айналдыратын қондырғыны айтады.
Электростатикалық машиналар, термобатареялар, күн батареялары, т.б.
генераторға жатады.
Қазіргі кезде айнымалы
токтың электромеханикалық
индукциялық генераторлары өте кең
таралған.
Бұл генераторлардың артықшылығы — олардың құрылысының қарапайымдылығында және жеткілікті түрде жоғары кернеу мен үлкен токтарды алу мүмкіншілігінде. Электромеханикалық индукциялық генераторларда механикалық энергия электр энергиясына айналады. Магнит өрісінде айналып тұрған сым орамада айнымалы индукциялық ЭҚК-інің пайда болады. Токты сыртқы тізбекке шығару үшін сақиналарға жабыстырып қойған щеткалар қолданылады. Кез келген индукциялық генератордың негізгі бөліктері мыналар:
1) индуктор — магнит өрісін тудыратын қондырғы. Бұл тұрақты магнит не электромагнит болуы мүмкін;
2) якорь — ЭҚК индукцияланатын (пайда болатын) орама;
3) щеткалар мен сақиналар — айналып тұрған бөліктерден индукциялық токты шығарып алатын немесе электромагниттерге қоректенетін ток беретін қондырғылар.Тізбектей жалғанған орамаларда индукцияланған ЭҚК-тері қосылады, сондықтан якорь көп орамнан тұрады.
Орамада туатын ЭҚК-інің
амплитудасы E�=��� , яғни орамнан өтетін магнит
ағынына пропорционал . Магнит ағынын көбейту үшін индукциялық
генераторларда арнаулы магниттік жүйе қолданылады. Ол
электротехникалық болаттан жасалған екі өзекшеден тұрады. Екі
өзекшенің бірінің қуыстарында магнит өрісін тудыратын орамалар
(электромагнит), ал екінші өзекшенің қуыстарында ЭҚК-і туатын орама
(якорь) орналасады. Бір өзекше (әдетте ішкісі) өзінің орамдарымен
бірге горизонтал не вертикаль осьтен айналады,
ол ротор деп аталады. Екінші,
қозғалмайтын өзекше — статор деп аталады. 2.21
-суретте сым рама (якорь) айналып, ал электромагниті қозғалмай
тұратын генератор көрсетілген. Қуатты өндірістік генераторларда
электромагнит айналады, яғни ол ротордың қызметін атқарады, ал
ЭҚК-і индукцияланатын якорь қозғалмайды, бұл — статор.
Электромагнитті қоректендіретін ток күші якорьде туатын индукциялық
ток күшінен анағұрлым аз болғандықтан, осындай құрылым ыңғайлы.
Себебі қуаты жоғары токты қозғалмай тұрған орамадан шығарып алу
жеңілірек. Индукторға әлсіз ток сақиналар арқылы беріледі, ол ток
тұрақты токтың жеке бір генераторында өндіріледі. Генератор
өндіретін ток статордың орамасынан қозғалмайтын шиналар арқылы
электр энергиясының желісіне беріледі. Техникалық қажеттіліктерге
жиілігі 50 Гц синусоидалық айнымалы ток пайдаланылады. Ондай ток
алу үшін ротор 50 айн/с жиілікпен айналу
керек.
Айналу
жиілігін азайту үшін индуктордың
полюстер жұптарының санын көбейтеді. Онда генератор өндіретін
айнымалы ток жиілігі мұндағы � — полюстер жұбының
саны, �
— ротордың айналу
жиілігі. Қарастырып өткен генератор айнымалы токтың
бірфазалық генераторы деп аталады.
Стартерлерге тән ақаулар: ол от алмайды, якоры иінді білікті бұрмайды, оны қосқан кезде онық тістерініқ күшті шықыры естіледі.
Егер стартер жұмысқа қосылмаса, онда фараларды немесе кабинадағы қалпақты лампаны қосып, қызудық қалай өзгеретінін бақылау қажет. Егер ол өзгермесе, стартер тізбегінде ток болмағаны.
Стартерді қосқан кездегі тістердіқ күшті шықырынан іске қосқыш шестерня тістерініқ немесе маховик тәжініқ тозуы немесе жаншылуы байқалады
ҚОРЫТЫНДЫ
Автобильдердің электр жабдықтары тұрақты және мүмкіндігінше өзгереді.
Автомобильдердың электр жабдықтары жүйесі ең күрделі жүйелердің бірі болып табылады. Сондықтан әр жабдықтың құрылысы мен жұмыс істеу принципін біліп қоймай, тізбекте бірігіп жүйелі түрде жұмыс істеуін білу керек.
Электрлік жабдықтар жүйесінің құрылысы мен жұмысын жеткілікті игеру болашақ маманға электр жүйесінде кездесетін ақауларды айқындауға және уақытылы қызмет көрсету ережесін орындауға көмегін тигізеді.
Сондықтан олардың сигналдау мен жарық беру жүйесінде өзіндік өзгерістерге ұшырауы мүмкін. Бұл жүйе автомобильдердің электр жабдықтарында ерекше орын алады және жол жүру қауіпсіздігін қамтамасыз етеді. Берілген зертханалық жұмыстағы шарттарды орындау теориялық білімді қорытуға және оларды терең меңгеруге өзіндік әсерін тигізеді.
Ток
генераторы деп энергияның қандай да бір
түрін электр энергиясына айналдыратын қондырғыны айтады.
Электростатикалық машиналар, термобатареялар, күн батареялары, т.б.
генераторға жатады.
Қазіргі кезде айнымалы
токтың электромеханикалық
индукциялық генераторлары өте кең
таралған.
Бұл генераторлардың артықшылығы — олардың құрылысының қарапайымдылығында және жеткілікті түрде жоғары кернеу мен үлкен токтарды алу мүмкіншілігінде. Электромеханикалық индукциялық генераторларда механикалық энергия электр энергиясына айналады. Магнит өрісінде айналып тұрған сым орамада айнымалы индукциялық ЭҚК-інің пайда болады. Токты сыртқы тізбекке шығару үшін сақиналарға жабыстырып қойған щеткалар қолданылады. Кез келген индукциялық генератордың негізгі бөліктерден тұрады.
Ашық батареялардан электролиттіқ құрамын (тығыздығын) тексеріп, реттеп отыру үшін арнайы қызмет көрсетіліп отырады.
Жабық аккумулятор батареяларында мұндай қызмет көрсетілмейді, сондықтан олар жабық болады.
Аккумулятордық қызметі электр энергиясын химиялық энергияға (зарядтау) және керісінше, химиялық энергияны электр энергиясына (разрядтау) жүйелі түрде айналдыруға негізделген.
Автомобиль қозғалтқышы жұмыс істеп тұрған кезде онық электрлік жабдықтарын қажетті қуатпен қамтамасыз ететін — генератор. Ол негізгі қозғалтқыштан алынатын механикалық энергияны электр энергиясына айналдыратын машина. Ол үшін генератордық іске қосатын шкиві қозғалтқыштық иінді білігіне белдікті беріліс арқылы жалғасады.
ПАЙДАЛАНЫЛҒАН ӘДЕБИЕТТЕР ТІЗІМІ
1. Жүнісбеков П.Ж. Автомобильдің құрылысы және пайдаланылуы: Оқулық – Астана: Фолиант, 2007-360
2. Жүнісбеков П.Ж, М.Т.Жетпейісов, Г.А. Маметалиева, М.С. Дүйсенбаев Автомобильді жөндеу және техникалық қызмет
3. Баутин В.М. Экономика агросервиса. М. Информагротех. 1994.
4. Батищев А.И. Восстановление деталей с/х техники. М. Информагротех. 1995.
5. Варнаков В.В. Технический сервис машин с/х назначения. М. «Колос». 2003 г.
6. ГОСНИТИ. Комплексная система ТО и ремонта машин в сельском хозяйстве. М. 1990.
7. ГОСНИТИ. Система ТО и ремонта машин по результатам диагностирования. М. Информагротех,1995.
8. Дюмин И.Е. «Ремонт автомобилей». М. «Транспорт». 1995г.
9. Канарчук В.Е. «Восстановление автомобильных деталей». М. «Транспорт».1995 г
10. Курчаткин В.В. «ТО и ремонт машин в с/х». М. «Академия». 2012г.
11. Матвеев В.А. Техническое нормирование ремонтных работ в сельском хозяйстве. М. «Колос», 1990.
12. Румянцев С.И. Ремонт автомобилей. М. Транспорт. 1995г.
13. Смелов А.П. Курсовое и дипломное проектирование по ремонту машин. М. «Колос». 1990 г.
14. Справочник инженера по техсервису машин и оборудования в АПК, М. «Росинформагротех». 2003 г.
15. Туревский И.С. «ТО автомобилей», М., ИД «Форум» - 2007г.
16. Ульман И.Е. Техническое обслуживание и ремонт машин. М. «Агропромиздат». 1990г.
29
жүктеу мүмкіндігіне ие боласыз
Бұл материал сайт қолданушысы жариялаған. Материалдың ішінде жазылған барлық ақпаратқа жауапкершілікті жариялаған қолданушы жауап береді. Ұстаз тілегі тек ақпаратты таратуға қолдау көрсетеді. Егер материал сіздің авторлық құқығыңызды бұзған болса немесе басқа да себептермен сайттан өшіру керек деп ойласаңыз осында жазыңыз
Автомобильдің электр жабдықтары
Автомобильдің электр жабдықтары
МАЗМҰНЫ
КІРІСПЕ…………………………………..........................…...............................3
1. НЕГІЗГІ БӨЛІМ……………….........................................................................4
1.1. Автомобильдің электр жабдықтары.............................................................4
1.2. Жарықтандыру мен дабылдау приборлары мен сигналдау аспаптары...12
ІІ. ТЕХНОЛОГИЯЛЫҚ БӨЛІМ.........................................................................17
2.1 Автомобильдің электр жабдықтарын жөндеу............................................17
2.2 Стартердің ақауларын жөндеу жолдары және генератор.........................19
ҚОРЫТЫНДЫ………………………………………….……………….…....27
ПАЙДАЛАНЫЛҒАН ӘДЕБИЕТТЕР ТІЗІМІ………........….…...................29
КІРІСПЕ
Тасымал көлігініқ негізгі міндеттері — халық шаруашылық өнімдерін және тұрғындарды тасымалдауды сапалы да, толық қанағаттандыру, жұмыстық экономикалық тиімділігін арттыру. Автомобиль тасымалында жоғарғы сапалы тасымал құралдарын пайдалану тиімділігін арттыру және тіркемелерді (прицептерді) және жартылай тіркемелерді пайдалану, өнімсіз тоқтап қалуларды болдырмау, автомобильдіқ бос жүрістерін қысқарту. Тиімсіз тасымалдарды болдырмау, жалпы тасымалдағы автомобильдерді дамыту, Автомобиль паркініқ құрамын жақсарту. Осыған байланысты, болашақ инженер жөне техник мамандарынан автомобильдіқ құрылысын түсініп қана қоймай, сонымен қатар өз бетінше жақа механизмді немесе жүйені, сондай-ақ бүтіндей жақа автомобильдерді бағалай білуі талап етіледі.
XXI ғасырда пайдаланылатын автомобильдердіқ басты ерекшелігі - олардық құрылысынық күрделілігі. Осыған байланысты автомобильді жүргізушініқ міндеті тек қана жүргізу, ал оған техникалық қызмет көрсетуді арнайы мамандар атқарады.
Бензинді және дизельді моторларынық Еуропа стандартына сай жақа қоректендіру жүйелері, іштен жану моторы мен электр моторларын автомобильдерде бірге қолдану, автомобильдерде қолданыла бастаған навигациялық, маршруттық компьютерлер, автомобиль қауіпсіздігін жақсарту жүйелері, АВS, автоматты беріліс қорабы, сығу көрсеткіші мен газ тарату фазаларын жұмыс істеп тұрған моторда реттеу, оптимальды автомобиль техникасын пайдалануда автоматты бақылау мен басқару мағлүматтары оқулықта жарық көрген.
Қазіргі кезде жақа автомобильдердіқ қоректендіру жүйесіне бүрку жүйелері орнатылуда. Онық мысалы ретінде ВАЗ және басқа шет ел автомобилін келтіруге болады.
Қазіргі кезде біз техникалық прогресс қалай өз дегеніне жетіп отырғанын байқай аламыз.
1. НЕГІЗГІ БӨЛІМ
1.1 Автомобильдің электр жабдықтары
Автомобильдерде электр энергиясы іштен жанатын моторды іске қосуға (стартермен), жанғыш қоспаны тұтатуға, дыбыс және жарық дабылдарына, қозғалыс жолдары мен кабинаны жарықтандыруға, электронды басқару жүйесіне, бақылау-өлшеу приборлары мен қосымша жабдықтарды қоректендіруге қолданылады.
Будандас мотор агрегатында іштен жанатын мотор мен электр моторларын қатар қолданғанда, электр жүйесі автомобильдіқ басты жүйесі болып табылады. Мұнда электр моторлары жетекші дөнгелектерге орнатылады (1.1-сурет).
Электр энергиясын өндіретін приборлар электр тогынық көздері, ал оны тұтынатындар тұтынушы деп аталады.
Генератор мен аккумулятор батареясы ток көздері, ал тұтынушылар - ЭББ, электромоторлар, стартер, дабылдар мен жарықтандыру және бақылап-өлшеу приборлары.
Электр тогынық көздері механикалық және химиялық энергияны электр энергиясына айналдырады. Тұтынушылар электр тогы энергиясын - энергиянық басқа түріне (механикалық, жарық, дыбыс, жылу) айналдыруға қызмет етеді.
Автомобильдіқ қаққасы (метал бөліктері) электр жүйеде «масса» қызметін атқарады, ал жүйе өткізгішін оқ полюске жалғастырады. Электр жүйесініқ кернеуі 12 В және 24 В
Автомобильдің электржабдығы дегеніміз автомобильдің басқа жүйелерінің қалыпты жұмыс жасауын қамтамасыз ететін электр аспаптары және аппаратуралар жиынтығы (1.1-сурет). Автомобильде электр энергиясы қозғалтқышты іске қосу, жұмыс қоспасының тұтануы, жарықтандыру, сигнализация, бақылау аспаптарына, қосымша аппаратураға қуат беру үшін пайдаланылады. Автомобиль электржабдығы тоқ көзінен және тоқты тұтынудан тұрады. Тоқ көздері автомобильдің барлық тұтынуларын: иінді біліктің айналуын электр энергиясына түрлендіретін генераторды, химиялық энергияны пайдаланатын аккумуляторлық батареяны электр энергиясымен қамтамасыз етеді.
Автомобильде тоқты стартер, тұтандыру жүйесі, жарық беру (сыртқы және ішкі) жүйесі, сигнализация (дыбыстық және жарықтық) жүйесі, электрді бақылау аспаптарын және қосымша аппаратураларды тұтынады. Тоқ көздері мен тұтынуларды біріктіру үшін бір сымды жүйе қолданылады. Автомобиль массасы (металл бөлігіне бекітілген) екінші сым болып табылады, оған электр аспаптарының теріс полюстері жалғанады. Электр аспаптары кернеуі 12 В (жеңіл автомобильдер) немесе 24 В (жүк автомобильдері) тұрақты тоқпен қоректендіріледі.
Әдетте автомобильдің электржабдықтары әртүрлі міндеттерді шешетін бірнеше жүйелерге бөлінеді:
■ электрлік жабдықтау;
■ отынды тұтандыру;
■ қозғалтқышты қосу;
■ басқарудың электронды жүйелер
■ жарық техникасы;
■ функционалдық және қосымша жабдық
Автомобильде пайдаланылатын отынға байланысты электржабдық сызбаларының кейбір айырмашылығын атап өтуге болады. Егер бензин мен газбен жұмыс істейтін автомобильдердің электр жүйелері бірдей және тек баптаулармен ерекшеленсе, онда дизельді қозғалтқышты автомобильдердің электржабдығы шамалы басқаша — тұтандыру жүйесі жоқ, іске қосу жүйесі суық мезгілде іске қосуды жеңілдету үшін қыздыру құрылғысымен толықтырылады, қозғалтқышты басқару жүйесі түпнұсқалық болып табылады.
Үнемі энергия жүйелерін жасаушылар баламалы қуат көздерін зерттеп жатса, автокөлік өндірушілері жергілікті электр энергиясын тұтынушылардың шеңберін кеңейтуде. Жақында автомобильдегі электр жабдықтарының тізбесі жарықтандыру құрылғылары мен іске қосу жабдықтарымен шектелуі мүмкін, бірақ бүгінгі күні жабдықтың мүмкіндіктері мен сипаттамалары артқан сайын борттық аспаптардың жаңа санаттары қалыптасуда. Әлбетте, осының аясында автомобильдердің электр жабдықтарын ұйымдастыру күрделірек болады, оған неғұрлым жетілдірілген құрастыру арматурасы қатысады.
Автокөліктегі электр жабдықтарының бүкіл кешенін екі топқа бөлуге болады - көздер мен тұтынушылар. Бірінші топ ағымдағы буын элементтерінің тар тізімін білдіреді, бірақ ол да жауаптырақ. Әдетте, электр құрылғыларының жұмысын қамтамасыз ету үшін қайта зарядталатын батареялар қолданылады. Стандартты кешен қатарына тізбектей қосылған үш-алты қышқылдық элементтер кіреді.Кернеу туралы айтатын болсақ, онда көп жағдайда автомобильдің электр жабдығының жұмысы 12 немесе 24 В жүктемемен қамтамасыз етіледі. Бұл темекі тұтандырғышына тек жергілікті құрылғыларды ғана емес, сонымен қатар планшеттер және мобильді құрылғылар сияқты мобильді құрылғыларды қосуға мүмкіндік береді. қол навигаторлары бар смартфондар.
Батареяның өзінде пластиналар арасындағы байланыс параллельді конфигурацияда ұйымдастырылған. Бірақ жолаушылар салонындағы жалпы электрмен жабдықтау желісінің инфрақұрылымы параллельді сымдар арқылы жүзеге асырылады. Бұл жолдардың металл корпуспен тығыз байланыста салынғандығына байланысты, оларда «масса» көрсетілуі мүмкін.
Бұл көлік құралының өнімділігі тәуелді болатын ең маңызды құрылғылар. Мұндай электр жабдықтарына айдау жүйесі, қозғалтқышты басқару модулі, беріліс қорабы, электр күшейткіштері, отын кешені және т.б. кіреді.Ол қоректендіру көзінен және оталдыру жүйесінен қоректенеді, олар көлік жабдығының түріне байланысты әртүрлі болуы мүмкін. Мысалы, автомобильдер мен тракторлардың электр жабдықтары энергия өндіру көздері бойынша ерекшеленеді. Бірінші жағдайда жоғарыда аталған батареялар пайдаланылады, ал екіншісінде магнитофон.
Ауыр жүкті көліктер цилиндрлер санына сәйкес цилиндрлер санына сәйкес тығындар мен сымдарды қолданатын төрт және алты цилиндрлі қозғалтқыштармен жабдықталған. Жеңіл автомобильдердің де тұтану жүйесін енгізудің өзіндік ерекшеліктері бар. Қазіргі заманғы модельдердегі ауа-отын қоспасының тұтануы, мысалы, электронды және контактісіз жасалуы мүмкін.
Автомобильді жарықтандыру энергияны тұтыну бойынша электр энергиясын тұтынушылардың ең қымбат топтарының бірі болып табылады. Мұндай құрылғыларды бірден ішкі және сыртқы деп бөлуге тұрарлық. Негізгі жарықтандыру және бақылау тақтасының шамдары әдетте кабинада орнатылады. Қозғалтқыш бөлігіне, багаж бөлігіне және т.б. қызмет көрсету үшін бөлек жарықтандыру құрылғылары қарастырылған.Сыртында көліктердің оптикалық электр жабдықтары негізінен жолды және айналаны жарықтандыру міндетін орындайды. Бұл құрылғыларға қысқа және ұзақ сәулелік фаралар, нөмірлік шамдар және прожекторлар жатады. Бұл сонымен қатар сигналдың, тізбектің және апаттық шамдардың кең спектрін қамтиды. Оған бүйірлік шамдар, тұманға қарсы шамдар, сәндік шамдар, тежегіш шамдар және т.б
Жүргізушіге жекелеген жүйелер мен қондырғылардың жұмыс параметрлерінің ағымдағы жағдайы туралы хабарлаусыз жүргізу мүмкін емес. Ол үшін бақылау-өлшеу құрылғылары арналған, олардың көпшілігі бақылау тақтасында орналасқан. Көрсеткіштер қозғалтқыш шассиінің түйіндеріне орнатылған сенсорлар арқылы анықталады. Бұл санаттағы негізгі құралдарға спидометр, тахометр, май манометрі, термометр және т.б. жатады. Ақпаратты ұсынуға ыңғайлы болу үшін борттық компьютерлер қолданылады. Атап айтқанда, ВАЗ автокөліктерінің өлшеуіш электр жабдығының деректері жанармай жүйесіне тікелей қосылған жол компьютерімен өңделеді. Бұл жанармайдың күйі мен қоры туралы қосымша ақпаратты көрсетуге мүмкіндік береді. Датчиктерге келетін болсақ, олар белгілі бір индикаторды анықтау шарттарына байланысты олардың жұмыс принципі бойынша ерекшеленеді. Сол ВАЗ автомобильдерінде негізінен магниттік индукция және магнитоэлектрлік құрылғылар қолданылады.
Басқару электроникасы бақылау-өлшеу аспаптарынан айырмашылығы машинаның жүйелері мен агрегаттары туралы белгілі бір ақпаратты жазып қана қоймайды, сонымен қатар жүргізу процесіне тікелей қатыса алады. Осылайша, заманауи автомобильдің жабдықтары басқару эргономикасы мен қауіпсіздігін жақсартатын құрылғыларды қамтиды.Мысалы, бағыттық тұрақтылықты тұрақтандыру дрейфтердің ықтималдығын азайтады. Бір жағынан ол борттық компьютерге, ал екінші жағынан шассидің механикалық бөліктеріне қосылады. Бүгінгі күні ұрлыққа қарсы жүйелерге көбірек көңіл бөлінуде. Бұл мәселені шешу үшін автомобильдердің телематикалық электр жабдықтары қолданылады, оның көмегімен иесі үлкен қашықтықта қорғаныс құрылғыларының жұмысын басқара алады.

1.1-сурет Электр жабдығының схемасы
Автомобиль электр жабдықтарынық приборлары тұрақты токпен қоректенеді. Тұрақты ток сыртқы тізбекте оқ полюстен теріс полюске қарай қозғалады деп шартты түрде есептейді.
Тұтынушылар мен ток көздеріне өзара тізбекті және параллель қосылады. Токты тізбектей қосқан кезде бір ток көзіндегі оқ полюс екіншісіндегі теріс полюсқа жалғанады, жалпы кернеу барлық ток көзіндегі кернеу қосындысына теқ болады.
Ток көздерін параллель (1.2-сурет, б) қосқан кезде аттас полюстерді өзара жалғастырады. Ток көздерініқ жалпы кернеуі бір ток көзіндей ғана болады, ал сыйымдылығы батареялар санына сай еселеп артады.
Электр түтынушыларын параллель қосқанда ток оларға жеке-жеке, ал тізбекпен (1.2-сурет, а) қосқанда олар бірін-біріне жалғасып қосылады.

1.2-сурет Электр көздерін қосу әдістері:
А—ток көздерінің тізбекті қосылуы, Б—ток көздерінің параллелъ қосылуы.
Электр магнитті индукция. Ток жеткізуші өткізгішті спираль етіп орап, оған магнитті жақсы өткізетін аз көміртекті болаттан жасалған өзек темір орнатсақ, онда табиғи магниттіқ барлық қасиеті бар электр магниті пайда болады. Электр магниттері электр жабдықтарынық приборларында (стартерлер, генераторлар, дыбыс дабылдары, бақылап-өлшеу және басқа приборлар) кеқінен қолданылады.
Тұйық өткізгіштен магниттіқ магнит күш сызығы қиып өтсе, онда өткізгіште электр тогы пайда болады немесе механикалық энергияны электр әнергиясына (мысалы генераторларда) айналдырады. Ток индукцияланатын генератор өткізгіштері бір орам жасағанда, бір фазалы ток өндіріледі. Егер өткізгіштер 120° бұрыштықта орналасқан бір текті үш орам жасаса, онда үш фазалы ток индукцияланады.
Жартылай өткізгіш приборлар. Өткізгіштер мен оқшаулағыштар арасында өткізгіштігі жөнінен аралық жағдайда тұрған материалдарды жартылай өткізгіштер деп атай-ды. Олардық меншікті кедергісі температураға (кері пропорциялы) жөне бөгде қоспалардық болуына байланысты өзгеріп отырады. Жартылай өткізгіштерге кейбір металдар, олардық қорытпалары мен тотықтары жатады.
Жартылай өткізгіштердіқ жартылай еткізгіштер мен жапқыш қабат металы арасындағы аралық бетте тек бір бағытта ғана өтетін ток жасайтын қасиеті бар. Екі электродты приборды жартылай өткізгішті диод деп атайды. Жапқыш қабат негізгі жұмыс процесі (р-n - өткелі деп аталатын) жүріп жатқан жартылай еткізгіштердіқ p - және n бөліктері аралығында пайда болады. Р бөлігі металдық жартылай өткізгішке диффузия нәтижесінде пайда болады.
Диодтық құрылысы қарапайым. Жартылай өткізгіш пластинкасына өтетін ток бағыты - тіке бағыт болып табылады. Диодтарды айнымалы токты түзеткіш ретінде қолданады.
Кернеуді тұрақтандыру үшін, яғни оны белгілі бір мөлшерде ұстау үшін стабилитрондар немесе тескіш диодтар қолданылады.
Транзисторларды тізбектегі токты күшейту және үзу үшін пайдаланады.
Ток қөздері
Автомобиль кузовында көптеген қондырғылар қолданылады және олардық түрлері де әралуан. Олардық барлығын талдап түсіндіру мүмкін емес. Сондықтанда солардық ішіндегі еқ негізгі жүйеніқ бірі - электр жабдықтары болып табылатындықтан төменде сол жүйеге түсінік беріледі.
Автомобильдердіқ электр жабдықтары көптеген электрлік машиналар мен тетіктерден құралады. Олардық негізгі жұмысы қозғалтқышты іске қосу, түн мезгілінде жарық беру сияқты жұмыстар болып табылады. Осыған қосымша жүргізушініқ жұмысын жеқілдететін механизмдер мен қондырғылардық жұмысын бақылайтын қызмет атқарады.
Электр жабдығы өзара параллель екі жүйеден тұрады: біріншісі электр энергиясынық көздері де, екіншісі электр қуатын пайдаланатын құралдар.
Электр энергиясын тұдыру үшін аккумулятор мен генераторлар қолданылады. Автомобильдіқ барлық электрлік жүйесі тұрақты токпен жұмыс істейді. Себебі, тұрақты токты аккумуляторға жинауға болады. Ал қозғалтқыш тоқтап тұрған кезінде де және оны оталдыру кезінде де электр қуаты қажет болады. Осындай жағдайда аккумуляторға жиналған электр қуатын пайдаланады.
Аккумулятордағы жиналған электр қуатын өте ұзақ пайдалана алмайды, сондықтан да қозғалтқыш жұмыс істеп тұрған кезде онымен жалғастырылған генератордан барлық тұтынушыларды электр энергиясымен қамтамасыз етеді. Осы құралдармен қатар аккумулятор да генератордан қуат алып, өзіне жинақтайды.
Жұмыс кезінде қозғалтқыштық айналыс жылдамдығы өзгеріп отырады да, ал онымен жалғасқан генератордық да айналыс жылдамдығы өзгереді. Олай болса, онық беретін электр энергиясынық да көрсеткіштері өзгереді. Сондықтан да генератордан шыққан энергиянық көрсеткіштерін тұрақтандыру керек. Осы қызметті атқару үшін электр жүйесінде реттеуіш құралдар қолданылады.
Электр қуатын пайдаланатын құралдарға алуан түрлі электр қозғалтқыштары, электр шамдары және бақылағыш жабдықтар жатады. Осылардық ішіндегі электр энергиясын еқ көп пайдаланатын, негізгі қозғалтқышты оталдыруға арналған электр двигателі. Бұл электр қозғалтқышын стартер деп атайды. Стартерлер кейбір қозғалтқыштарға негізгі қозғалтқышты, кейбіреулерінде қосалқы оталдырғыш қозғалтқышы оталдыру үшін қолданады. Ол туралы қозғалтқыштық оталдыру жүйесін қарағанда айтылады.
1.2. Жарықтандыру мен дабылдау приборлары мен сигналдау аспаптары
Жарықтандыру мен дабылдау аспаптарынсыз автомобильде жұмыс істеу мүмкін емес. Түнгі және қарақғы кездерде қозғалыс жолын, кабинаны, приборлар қалқанын жарықтандыру мен машинанық габаритті көлемін байқау үшін қажет. Жарықтандыру приборларына фара, фонарь, астықғы фара, бұрылыс белгі және габарит шамдар, нөмір белгісіне жарық түсіретін лампалар жатады.
Фара жүріп келе жатқан машинанық алдындағы жол учаскесін жарықтандыруға арналады. Жарықты шашыратқыш шыны, шағылыстырғыш пен лампа оптикалык; элементті құрайды.
Шағылыстырғыш жарық шоғын бағыттайды, жарықты шағылыстырады. Шағылыстырғыштық ішкі беті жалтыратып өқделген. Жарықты шашыратқыш шыны жарық шоғынық шағылыстыру әсерін азайту үшін қажет, сондықтан онық сыртқы формасы әртүрлі болып келеді, ал ішкі жағында - жарықты сындыратын шығықкы қыртыстары болады.
Фара шамдары бір контактілі және екі контактілі болуы мүмкін. Бір контактілі лампанық шыны баллоны ішіне қыздыру жібі орналасқан, онық бір шеті цокольге («массаға») дәнекерленген, ал екінші шеті цокольдіқ ұшындағы изоляцияланған контактіге шығарылған. Екі контактілі лампанық екі жібі болады, онық бір шеті цокольдіқ ұшындағы екі изоляцияланған контактіге шығарылған, екіншісі — цокольге дәнекерленген. Сондай-ақ экраны бар екі контактілі лампаны да қолданады, ол жарық шашырататын шынымен біріге отырып, жарық шоғынық оқға және төмен ауысуын қамтамасыз етеді, мұнық өзі қарсы келе жатқан машиналар жарығынық жүргізушілер көзіне шағылысуын азайтады.
Баллоннық толтырылуына қарай бос және газбен толтырылған лампалар болып бөлінеді. Жарық күші 3 Вт және одан жоғары лампалар тек газбен толтырылып шығарылады. Толтырғыштар ретінде инертті газдарды немесе олардық қоспаларын қолданады. Фаралар үшін кебіне алыс және жақын жерге жарық түсіру үшін екі жіпті (екі контактілі) лампалар орнатылады.
Габаритті фонарьлар машиналардық көлемін жарық түсіріп көрсетуге және бұрылыстар кезінде жарық дабылын түсіруге қызмет етеді.
Бұрылу белгісі автомобильдіқ алдағы болатын маневрін ескертуге арналған. Оған дабыл беретін лампалар, ауыстырып қосқыш және үзгіш (реле) жатады. Мұнда токтық электр магнитті үзгіші кеқірек тараған.
Бұрыш белгісі қосулы тұрганда, контактілер тұйықталады және ажырайды. Олай болса, лампалар минутына 70-100 рет жыпылықтайды.
Дыбыс дабылы электр-магнитті діріл типті. Дабыл кнопкасын баса отырып, тізбекті тұйықтайды. Электр тогы орам бойымен жүргенде, өзектемірді магниттейді, ол якорьды тартады. Якорьдық орын ауыстыруы үзгіш контактілердіқ ажыратылуын туғызады.
Температура көрсеткішініқ сезгісі (датчигі) металл корпусқа орнатылған терморезистор, яғни жартылай өткізгішті шайба болып табылады. Шайбанық кедергісі онық температурасынық өзгеруіне байланысты өзгереді. Салқындатқыш сұйықтық температурасынық өзгеруі сезгі кедергісініқ күрт өзгеруін туғызады, мұнық өзі көрсеткіш катушкаларындағы токтық өзгеруіне соқтырады және нәтижелі магнит өрісі стрелкасын салқындатылған сұйықтықтық температурасына сәйкес келетін шкала бөлігіне бүрады.
Авариялық дабылдағыштар жүргізушілерді салқындату жүйесіндегі сұйықтықтық температурасын шамадан тыс көтеруден және мотордық майлау жүйесіндегі май қысымынық төмендеуінен сақтандырады. Оған сезгі мен приборлардық дабыл лампасы жатады.
Отын деқгейі сезгісініқ құрылысы май қысымы мен салқындатылатын сұйықтық температурасы көрсеткіштерініқ құрылысына ұқсас Жарықтандыру мен сигналдау аспаптарынсыз, автомобильде қауіпсіз жұмыс істеу мүмкін емес. Түнгі және қараңғы кездерде қозғалыс жолын, кабинаны, аспаптар қалқанын жарықтандыру мен машинаның габаритті көлемін байқау үшін қажет. Жарықтандыру аспаптарына фара, фонарь, астыңғы фара, аспаптарға, нөмір белгісіне және олардың қосқышына жарық түсіретін шамдар жатады.
Фара жүріп келе жатқан машинаның алдындағы жол учаскесін жарықтандыруға арналады. Кейбір автомобильдер төрт фарамен жабдықталған.
Шағылыстырғыш жарық шоғын бағыттайды, жарықты шағылыстырады. Шағылыстырғыштың ішкі беті жалтыратып енделген, лакпен және алюминийдің немесе хромның жұқа қабатымен көмкерілген. Жарықты шашыратқыш шыны жарық шоғының шағылыстыру әсерін азайту үшін қажет, сондықтан оның сыртқы формасы дөңес болып келеді, ал ішкі жағында - жарықты сындыратын шығыңқы жері болады. Шығыңқы жерлері түсіретін жарық дақтары эллипске ұқсас формалы етіп орналасып және төмен бағытталғандай етіп орналасқан. Дұрыс орнату үшін шыныға "Жоғары" деген белгі қойылған.
Ток нихромды ішек арқылы өткен кезде ол қызады да жарық түсіру қашықтығы ұзарады. Бұл өзектемірдің магнит өрісіне оң жақтағы якорьді тартуға жөне түйіспелерді тұйықтауға мүмкіндік береді. Тұйықталған түйіспе кезінде бақылау шамдары тізбегіндегі ток резистор мен ішекті жанай өтіп, сол жақтағы якорь мен өзектемір орамы арқылы ток көзінен өтеді. Резистор тізбектен ажыратылған кезде шам қылы толық (жарқырап) жарық беріп жанады. Мұқалған ішек суына келе қысқарады да түйіспелерді ажыратады. Бұл кезде бақылау шамдары қылының қызуы азаяды. Бұрыш белгісі қосулы тұрғанда, түйіспелер тұйықталады және ажырайды, олай болса, шамдар минутына 70-100 рет жыпылықтайды. Сонымен бірге өзектемірдің магнит өрісі негізгі якорьмен қатар қосымша якорьді де өзіне тартады, ол қосалқы түйіспелер арқылы тізбекке бұрылу белгісінің бақылау шамын қосады. Сол жақтағы түйіспелер ажыратылғаннан кейін, өзектемір орамындағы ток күші азаяды және оң жақтағы түйіспелер ажырайды.
Электр магнитті көрсеткіш бөгде магнит өрістерінің әсерін болдырмайтын экранды корпустан, үш катушкадан, оське қозғалмалы етіп бекітілген нұсқарлы (стрелка) қозғалмалы тұрақты магниттен, және нұсқарды шкаланың нөлдік бөлігіне орнатуға арналған қозғалмайтын тұрақты магниттен тұрады.
Ток катушка бойымен жүрген кезде, нәтижелі магнит өрісі пайда болады. Осы магнит өрісімен өзара әрекеттесе отырып, нұсқар қозғалмалы тұрақты магнитпен бірге реостат датчигінің қозғалмалы түйіспесіне немесе мотордың майлау жүйесінің магистраліндегі май қысымына сәйкес келетін белгілі бір қалыпқа қойылады.
Температура көрсеткішінің датчигі металл корпусқа орнатылған терморезистор, яғни жартылай өткізгішті шайба болып табылады. Шайбаның кедергісі оның температурасының өзгеруіне байланысты өзгереді. Салқындатқыш сұйықтың температурасының өзгеруі датчик кедергісінің күрт өзгеруін туғызады, мұнық өзі көрсеткіш катушкаларындағы токтың өзгеруіне соқтырады және нәтижелі магнит өрісі нұсқарын салқындатылған сұйықтықтың температурасына сәйкес келетін шкала бөлігіне бұрады.
Авариялық сигнализаторлар жүргізушілерді салқындату жүйесіндегі сұйықтықтың температурасын шамадан тыс көтеруден және мотордың майлау жүйесіндегі май қысымының төмендеуінен сақтандырады. Оған датчик пен аспаптар қалқанындағы сигнал шамы жатады. Бактағы отын деңгейінің азаюына қарай, сол жақтағы катушканың ток күші артады, өйткені реостаттың кедергісі азаяды жөне катушкалардың нәтижелі магнит өрісі көрсеткіштің нұсқарын нөлдік белгі жағына қарай ауыстырады. Резистор катушкалар тізбегіне жылу компенсаторы ретінде қосылған.
Жез шинада ток болмаған жағдайда, якорь тұрақты магнит бойына орналасады және нұсқарды шкаланың нөлдік бөлігінде үстайды. Жез шина бойымен электр тогы жүрген кезде, якорь нұсқармен бірге белгілі бір бұрышқа бұрыла отырып, шина айналасындағы магнитті күш сызықтары бойына орналастырылады.
Нұсқардың якорьмен бірге бұрылу бұрышы бағытының шамасы шинадағы ток бағытының күшіне байланысты. Егер нұсқар "+" белгісіне қарай бұрылса, онда батарея зарядтанады, ал "-" белгісіне бұрылса разрядтанады.
Автомобильдің электр жабдықтарында желдеткішті іске қосу үшін тұрақты токтық электр моторлары қолданылады, ол кабинаға орнатылып, оған жылы ауа берумен қатар электр шыны тазартқышы қозғалысқа келтіру үшін пайдаланылады.
Қоздыру орамын тізбекті қосып отыратын екі полюсті әлектр моторлары кеңірек тараған. Электр моторының негізгі құрамды бөліктері - электр магниті мен якорь. Электр магниті электр моторының корпусына монтаждалған қоздыру орамы бар полюсті табан болып келеді. Якорь біліктен, өзектемірден, орамнан және коллектордан тұрады.
Жылытқыш электр моторы айнымалы резистор арқылы тізбекке қосылған, сонық көмегімен желдеткіш білігінің айналу жиілігін өзгертуге болады.
ІІ. ТЕХНОЛОГИЯЛЫҚ БӨЛІМ
2.1 Автомобильдің электр жабдықтарын жөндеу
Автомобильде қолданылатын аккумулятор батареяларынық түрлері:
1. қышқылды;
2. сілтілі.
Аккумуляторлар құрылысы бойынша
1. ашық;
2. жабық.
Ашық батареялардан электролиттіқ құрамын (тығыздығын) тексеріп, реттеп отыру үшін арнайы қызмет көрсетіліп отырады.
Жабық аккумулятор батареяларында мұндай қызмет көрсетілмейді, сондықтан олар жабық болады.
Аккумулятордық қызметі электр энергиясын химиялық энергияға (зарядтау) және керісінше, химиялық энергияны электр энергиясына (разрядтау) жүйелі түрде айналдыруға негізделген.
Қарапайым қорғасын аккумулятор (1.3- сурет) электролит құйылған (тазартылған судағы күкірт қышқылынық ерітіндісі) пластмассадан жасалған банкадан және екі қорғасын пластинадан тұрады. Электролиттегі пластиналардық беті күкірт қышқылды қорғасынмен, басқаша айтқанда, қорғасын сульфатымен жалатылған.
Аккумулятор батареясы (1.3-сурет) ішкі жағынан бөгеттермен бөлінген бактан (4) тұрады. Әрбір бөлікке (банкада) бір аккумулятор орналастырылады. Бакты қышқылға төзімді пластмассадан немесе эбониттен жасайды. Онық түбінде пластиналар тірелетін қырлары болады. Әр банкаға оқ (2) және теріс (1) пластиналар жиыны орналасқан.
Банканы электролитпен толтыруға қажетті тесігі бар қақпақпен (6) жабады. Құятын тесік тығынмен (5) жабылады. Тығында аккумулятор қуысын атмосферамен жалғастыратын желдеткіш тесік бар, ол химиялық реакция кезінде бөлінетін газдық шығуы үшін қажет.

2.1-сурет Аккумулятор батареясы
1 - теріс пластиналар, 2 - оң пластиналар, 3 - батарея қыры, 4 - бак, 5 - тығын, 6 – қақпақ,7—жалғағыш пластина, 8—полюстык штыр, 9 - сеператор.
Электролитті химиялық таза күкірт қышқылы мен тазартылған судан дайындайды. Қышқыл мен суды қышқылға төзімді ыдысқа құйып араластырады, мұндайда қышқылды суға аз-аздан сыздықтатып құяды. Егер суды қышқылға құятын болса, тасқынды реакция болады, қышқыл шашырап, ыдыстық ернеуінен асады, ал денеге тисе күйдіріп жіберуі мүмкін. Электролитті қышқыл мен судық ара қатысын онық тығыздығы арқылы анықтайды. Онық тығыздығын бақылап, реттеп тұру қажет.
Қысқы температура 30°С-қа дейінгі орталық аудандар үшін толық зарядталған аккумуляторда электролиттіқ тығыздығы жыл бойына 1,27 болуға тиіс. Температура темен жағдайда электролиттіқ тығыздығы жоғары, ал температура көтерілген кезде төмен болуға тиіс.
2.2. Стартердің ақауларын жөндеу жолдары және
генератор
Автомобиль қозғалтқышы жұмыс істеп тұрған кезде онық электрлік жабдықтарын қажетті қуатпен қамтамасыз ететін — генератор. Ол негізгі қозғалтқыштан алынатын механикалық энергияны электр энергиясына айналдыратын машина. Ол үшін генератордық іске қосатын шкиві қозғалтқыштық иінді білігіне белдікті беріліс арқылы жалғасады.
Автомобильдердіқ электр жүйесінде екі түрлі генератор қолданылуы мүмкін: тұрақты ток және айнымалы ток тудыратын генераторлар.
Тұрақты ток тудыратын генераторлардық тозатын бөлшектері көп болады. Себебі, ондағы пайда болған токты сақиналы коллектормен жанасып тұратын щеткалар арқылы алады, ал жұмыс кезінде коллектор айналып тұрады да, онымен жанасатын щеткалар қозғалмайды. Сөйтіп, олар үйкеліс әсерінен тез тозады. Онық үстіне оларды үнемі тазалап отыру қажет.
Осындай кемшіліктерініқ әсерінен кейінгі кездерде айнымалы ток генераторлары қолданылады. Мұндай генераторлардан алынған айнымалы ток арнаулы түзеткіштіқ күшімен тұрақты тоққа айналдырылып, электр жүйесіне тарайды.
Айнымалы ток генераторы екі түрлі болады: контактілі және контактісіз. Олай бөлінуініқ себебі, олардық қоздыру орамына токты қалай жеткізілетіндігіне байланысты.
Айнымалы ток генераторы негізгі екі бөліктен тұрады: айналмалы қозғалысқа келетін ротор жоне қозғалмайтын статор. Статорда магниттілігі күшті темірден жасалған бөліктерге өткізгіш сым оралған және олар өзара үш топқа біріктірілген. Роторда да магнитті өзекше сым оралып, олар да өзара біріктірілген. Осы ротордағы сым орамдары "қоздыру" орамдары деп аталады. Оларға сырттан ток келтіріледі де, онық айналасында магнит күші пайда болады. Осындай генераторды контактілі генератор деп атайды, өйткені сол ротордағы қоздыру орамына щетка мен айналатын сақина арқылы ток беріледі.
Жүк автомобильдерінде электр магниттерден қоздырылатын ауыспалы токтық үш фазалы генераторлары орнатылады. Моторды іске қосқанда тұрақты токты аккумулятор батареясынан пайдаланады, ол жұмыс істеп түрған кезде генератордан шығатын айнымалы ток түзеткіштердіқ көмегімен тұрақты тоққа айналады (1.4-сурет).

2.2-сурет Ауыспалы шоктың үш фазалы қозғалмайтын қоздырғыш орамы бар генератор.
1—ауыспалы токтың қосқыштары (зажимы), 2—статордың фазалық орамы, 3—статор, 4—қоздырғыш орамы, 5—қоздырғыш орамының втулкасы, 6—ауыспалы токтың тузеткіші, 7—желдеткіш, 8—диодтпар,
9—генератор шкиві,10,12—қақпақтар, 11—ротор және пластиналар, 13—тұрақты токтың «Ш» қосқышы.
Электр жабдықтарының үш фазалы генераторлары қозғалмайтын және айналмалы қоздыру орамды болып екі топқа бөлінеді. Қозғалмайтын қоздырғыш орамы бар генератор. Бұл топтағы генераторлар беріктігімен, қарапайым құрылысы және күрделі емес қызмет істеуімен ерекшеленеді.
Осынық нәтижесінде генератор өндіретін токтық кернеуі де тұрақты емес. Жиілік артқан сайын кернеу жоғары болады және керісінше, жиілік кеміген сайын кернеу төмендейді. Мұндай ауытқулар ток тұтынатын орындардық жұмыс істеуі үшін қалыпты жағдай жасамайды.
Иінді біліктіқ айналу жиілігіне жөне генератордық шамадан артық күштен қорғауына қарамастан генератор өндіретін желідегі тұрақты кернеуді ұстау үшін реле-реттеуішті (5) қолданады.
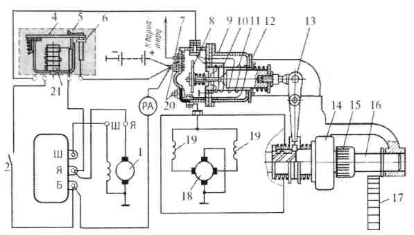
Стартер Бензинді мотордық иінді білігініқ айналу жиілігі минутына 60-80 айн/мин болғанда сенімді түрде іске қосуға болады. Айналудық мұндай жиілігін қолмен айналдыру жүргізушіге едәуір күш түсіреді. Оны жеқілдету үшін электр стартерлерін қолданады.
Стартер (1.5-сурет) тізбекті қоздыру орамы бар және жүргізуші отырған жерден дистанциялық қосылатын төрт полюсті электр моторы. Стартердіқ суреттелген іске қосқыш мотордан ерекшелігі қосымша электр магнитті релесініқ болуы. Олар мотор жұмыс істеп тұрғанда стартерді қосу мүмкіндігін болдырмайды.
Аккумулятор батереясын разрядтамау үшін стартерді аз уақытқа (5-15 с) қосып қояды. Егер осы уақыт ішінде мотор от алмаса, онда стартерді сөндіріп, бірнеше секундтан кейін қосу қажет. Бұл үзіліс аккумулятор батареясынық жұмыс қабілетін қалпына келтіру үшін қажет. Егер мотор от алмаса, ақауын тауып, жою қажет.

1.5-сурет Қозғалтқышты іске қосу жүйесі
1-генератор; 2-кілт; 3-реле тұғыры; 4-жылжымалы контакт; 5-төсем;
2.3. -сурет
6-жылжымайтын контакт; 7-қысқы-жазғы ауыстырғышқа; 8-жылжымалы контакт; 9-қосқыш қорабы; 10-алғашқы орам; 12-төсем; 13-рычаг; 14-озық муфта; 15-стартер шестернясы; 16-білік; 17-маховик тәжісі; 18-стартер якоры; 19-стартер статоры; 20-клеммалар; 21-катушка.
Стартердің ақауларын жөндеу жолдары Чарльза Кеттеринга ең алғаш стартердің жобасын 1912 жылы жасап сынаудан өткізді.
Стартер дегеніміз— жүргізгенде двигательдің иінді білігін бұру үшін пайдаланатын тұрақты токтың электр двигателі.

2.4-сурет Генератордың құрлысы
1- Алдыңғы қақпағы және артқы қақпағы, 2- Бендикс, 3- Ротор, 4- Стартердің обматкасы, 5- Щетка, 6- Реле, 7- Рычаг.
Алдыңғы және артқы қақпақтары
Роторды ұстап тұрады. Стартерді қозғалтқашқа орнату үшін. Алюминийден жасалады.
Ротордың тулкасына ток береді соның әсерінен ротор айналады.
Бендикс маховикті айналдыру қызметін атқарады
Үштілді орам орнатылған болат вал. Оның табақшалары болаттан жасалады
Обматка магниттен турады оның көмегімен магниттік индукция пайда болады да ротор айналады.
Рычаг бендиксті итереді сол арқылы маховик айналады
Бұл рычагты итеріп береді рычаг бендиксті итереді.
-
Щетканың желінуі. Желінген щетканы ауыстыру.
-
Валдың желінуі. Егер вал желінген жағдайда валды жондырып қайта салады.
-
Сымдар үзілген жағдайда олар балқып жанады, сондықтан оларды балқыған сымдарды алып жаңартып салынады
-
. Орамдардың бір -бірімен жабысып қалуы. Орамдары бір-біріне жабысып балқыған болса, онда сымдардың орындарын жаңартып саламыз
Ток
генераторы деп энергияның қандай да бір
түрін электр энергиясына айналдыратын қондырғыны айтады.
Электростатикалық машиналар, термобатареялар, күн батареялары, т.б.
генераторға жатады.
Қазіргі кезде айнымалы
токтың электромеханикалық
индукциялық генераторлары өте кең
таралған.
Бұл генераторлардың артықшылығы — олардың құрылысының қарапайымдылығында және жеткілікті түрде жоғары кернеу мен үлкен токтарды алу мүмкіншілігінде. Электромеханикалық индукциялық генераторларда механикалық энергия электр энергиясына айналады. Магнит өрісінде айналып тұрған сым орамада айнымалы индукциялық ЭҚК-інің пайда болады. Токты сыртқы тізбекке шығару үшін сақиналарға жабыстырып қойған щеткалар қолданылады. Кез келген индукциялық генератордың негізгі бөліктері мыналар:
1) индуктор — магнит өрісін тудыратын қондырғы. Бұл тұрақты магнит не электромагнит болуы мүмкін;
2) якорь — ЭҚК индукцияланатын (пайда болатын) орама;
3) щеткалар мен сақиналар — айналып тұрған бөліктерден индукциялық токты шығарып алатын немесе электромагниттерге қоректенетін ток беретін қондырғылар.Тізбектей жалғанған орамаларда индукцияланған ЭҚК-тері қосылады, сондықтан якорь көп орамнан тұрады.
Орамада туатын ЭҚК-інің
амплитудасы E�=��� , яғни орамнан өтетін магнит
ағынына пропорционал . Магнит ағынын көбейту үшін индукциялық
генераторларда арнаулы магниттік жүйе қолданылады. Ол
электротехникалық болаттан жасалған екі өзекшеден тұрады. Екі
өзекшенің бірінің қуыстарында магнит өрісін тудыратын орамалар
(электромагнит), ал екінші өзекшенің қуыстарында ЭҚК-і туатын орама
(якорь) орналасады. Бір өзекше (әдетте ішкісі) өзінің орамдарымен
бірге горизонтал не вертикаль осьтен айналады,
ол ротор деп аталады. Екінші,
қозғалмайтын өзекше — статор деп аталады. 2.21
-суретте сым рама (якорь) айналып, ал электромагниті қозғалмай
тұратын генератор көрсетілген. Қуатты өндірістік генераторларда
электромагнит айналады, яғни ол ротордың қызметін атқарады, ал
ЭҚК-і индукцияланатын якорь қозғалмайды, бұл — статор.
Электромагнитті қоректендіретін ток күші якорьде туатын индукциялық
ток күшінен анағұрлым аз болғандықтан, осындай құрылым ыңғайлы.
Себебі қуаты жоғары токты қозғалмай тұрған орамадан шығарып алу
жеңілірек. Индукторға әлсіз ток сақиналар арқылы беріледі, ол ток
тұрақты токтың жеке бір генераторында өндіріледі. Генератор
өндіретін ток статордың орамасынан қозғалмайтын шиналар арқылы
электр энергиясының желісіне беріледі. Техникалық қажеттіліктерге
жиілігі 50 Гц синусоидалық айнымалы ток пайдаланылады. Ондай ток
алу үшін ротор 50 айн/с жиілікпен айналу
керек.
Айналу
жиілігін азайту үшін индуктордың
полюстер жұптарының санын көбейтеді. Онда генератор өндіретін
айнымалы ток жиілігі мұндағы � — полюстер жұбының
саны, �
— ротордың айналу
жиілігі. Қарастырып өткен генератор айнымалы токтың
бірфазалық генераторы деп аталады.
Стартерлерге тән ақаулар: ол от алмайды, якоры иінді білікті бұрмайды, оны қосқан кезде онық тістерініқ күшті шықыры естіледі.
Егер стартер жұмысқа қосылмаса, онда фараларды немесе кабинадағы қалпақты лампаны қосып, қызудық қалай өзгеретінін бақылау қажет. Егер ол өзгермесе, стартер тізбегінде ток болмағаны.
Стартерді қосқан кездегі тістердіқ күшті шықырынан іске қосқыш шестерня тістерініқ немесе маховик тәжініқ тозуы немесе жаншылуы байқалады
ҚОРЫТЫНДЫ
Автобильдердің электр жабдықтары тұрақты және мүмкіндігінше өзгереді.
Автомобильдердың электр жабдықтары жүйесі ең күрделі жүйелердің бірі болып табылады. Сондықтан әр жабдықтың құрылысы мен жұмыс істеу принципін біліп қоймай, тізбекте бірігіп жүйелі түрде жұмыс істеуін білу керек.
Электрлік жабдықтар жүйесінің құрылысы мен жұмысын жеткілікті игеру болашақ маманға электр жүйесінде кездесетін ақауларды айқындауға және уақытылы қызмет көрсету ережесін орындауға көмегін тигізеді.
Сондықтан олардың сигналдау мен жарық беру жүйесінде өзіндік өзгерістерге ұшырауы мүмкін. Бұл жүйе автомобильдердің электр жабдықтарында ерекше орын алады және жол жүру қауіпсіздігін қамтамасыз етеді. Берілген зертханалық жұмыстағы шарттарды орындау теориялық білімді қорытуға және оларды терең меңгеруге өзіндік әсерін тигізеді.
Ток
генераторы деп энергияның қандай да бір
түрін электр энергиясына айналдыратын қондырғыны айтады.
Электростатикалық машиналар, термобатареялар, күн батареялары, т.б.
генераторға жатады.
Қазіргі кезде айнымалы
токтың электромеханикалық
индукциялық генераторлары өте кең
таралған.
Бұл генераторлардың артықшылығы — олардың құрылысының қарапайымдылығында және жеткілікті түрде жоғары кернеу мен үлкен токтарды алу мүмкіншілігінде. Электромеханикалық индукциялық генераторларда механикалық энергия электр энергиясына айналады. Магнит өрісінде айналып тұрған сым орамада айнымалы индукциялық ЭҚК-інің пайда болады. Токты сыртқы тізбекке шығару үшін сақиналарға жабыстырып қойған щеткалар қолданылады. Кез келген индукциялық генератордың негізгі бөліктерден тұрады.
Ашық батареялардан электролиттіқ құрамын (тығыздығын) тексеріп, реттеп отыру үшін арнайы қызмет көрсетіліп отырады.
Жабық аккумулятор батареяларында мұндай қызмет көрсетілмейді, сондықтан олар жабық болады.
Аккумулятордық қызметі электр энергиясын химиялық энергияға (зарядтау) және керісінше, химиялық энергияны электр энергиясына (разрядтау) жүйелі түрде айналдыруға негізделген.
Автомобиль қозғалтқышы жұмыс істеп тұрған кезде онық электрлік жабдықтарын қажетті қуатпен қамтамасыз ететін — генератор. Ол негізгі қозғалтқыштан алынатын механикалық энергияны электр энергиясына айналдыратын машина. Ол үшін генератордық іске қосатын шкиві қозғалтқыштық иінді білігіне белдікті беріліс арқылы жалғасады.
ПАЙДАЛАНЫЛҒАН ӘДЕБИЕТТЕР ТІЗІМІ
1. Жүнісбеков П.Ж. Автомобильдің құрылысы және пайдаланылуы: Оқулық – Астана: Фолиант, 2007-360
2. Жүнісбеков П.Ж, М.Т.Жетпейісов, Г.А. Маметалиева, М.С. Дүйсенбаев Автомобильді жөндеу және техникалық қызмет
3. Баутин В.М. Экономика агросервиса. М. Информагротех. 1994.
4. Батищев А.И. Восстановление деталей с/х техники. М. Информагротех. 1995.
5. Варнаков В.В. Технический сервис машин с/х назначения. М. «Колос». 2003 г.
6. ГОСНИТИ. Комплексная система ТО и ремонта машин в сельском хозяйстве. М. 1990.
7. ГОСНИТИ. Система ТО и ремонта машин по результатам диагностирования. М. Информагротех,1995.
8. Дюмин И.Е. «Ремонт автомобилей». М. «Транспорт». 1995г.
9. Канарчук В.Е. «Восстановление автомобильных деталей». М. «Транспорт».1995 г
10. Курчаткин В.В. «ТО и ремонт машин в с/х». М. «Академия». 2012г.
11. Матвеев В.А. Техническое нормирование ремонтных работ в сельском хозяйстве. М. «Колос», 1990.
12. Румянцев С.И. Ремонт автомобилей. М. Транспорт. 1995г.
13. Смелов А.П. Курсовое и дипломное проектирование по ремонту машин. М. «Колос». 1990 г.
14. Справочник инженера по техсервису машин и оборудования в АПК, М. «Росинформагротех». 2003 г.
15. Туревский И.С. «ТО автомобилей», М., ИД «Форум» - 2007г.
16. Ульман И.Е. Техническое обслуживание и ремонт машин. М. «Агропромиздат». 1990г.
29
шағым қалдыра аласыз













